Accueil
Produits
Contact
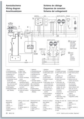
guindeau VETUS 12v 1000w
Prix:
950,00 €
Référence:
108-001
caractéristiques
guindeau inox VETUS 12v 1000w complet
photos
←
1
2
3
4
5
...
8
→